L'alerte de sortie de voie est un système d'aide à la conduite destiné aux modèles E60/E61 à partir de 03/07, qui avertira le conducteur par des vibrations du volant que le véhicule est en train de sortir de sa voie, de façon à lui permettre de réagir à temps en contrebraquant. Le système avertit dans certaines conditions (clignotants pas actionnés, pas d'action de freinage / accélération de la part du conducteur) quand le véhicule franchit une ligne de marquage de la chaussée. Une caméra détecte les bandes de marque délimitant à gauche et à droite la voie de circulation utilisée.
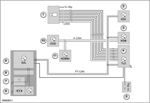
La présente description de fonctionnement décrit les composants suivants du système d'alerte de sortie de voie :

Index |
Explication |
Index |
Explication |
1 |
Caméra d'alerte de sortie de voie |
2 |
Contrôle dynamique de stabilité |
3 |
Module de carrosserie et passerelle |
4 |
Boîtier électronique TLC |
5 |
Borne 30 après contact |
6 |
Moteur vibrant |
7 |
Touche TLC sur le volant multifonctions |
8 |
Cassette à ressort spiral |
9 |
Centrale de commande de colonne de direction |
10 |
Affichage à tête haute |
11 |
Combiné d'instruments |
|
|
La caméra est placée au niveau du rétroviseur intérieur, derrière le pare-brise. Elle envoie les images au boîtier électronique via une ligne de données.

Index |
Explication |
Index |
Explication |
1 |
Caméra d'alerte de sortie de voie |
2 |
Pare-soleil |
3 |
Interface LVDS |
|
|
Le moteur vibrant et son électronique sont logés dans le volant de direction. Les vibrations sont générées par une petite masse décentrée fixée sur l'axe du moteur.

Index |
Explication |
Index |
Explication |
1 |
Touche TLC sur le volant multifonctions |
2 |
Moteur vibrant |
Le boîtier électronique intègre le logiciel chargé de déterminer, à partir des images de la caméra, la position du véhicule dans la voie de circulation. Le boîtier électronique TLC recherche dans les images enregistrées par la caméra la présence de lignes de marquage.
Le système TLC d'alerte de sortie de voie s'active et se désactive par actionnement de la touche représentée ci-dessus du volant multifonctions. Une pression sur la touche désactive l'alerte de sortie de voie si celle-ci était active et l'active si celle-ci était inactive.
La présente description de fonctionnement décrit les fonctions suivantes de l'alerte de sortie de voie :
Le système est activable à partir d'une vitesse de 70 km/h. Le système est opérationnel et prêt à émettre une alerte dès qu'il détecte des lignes de marquage sur la chaussée. A des vitesses inférieures à 70 km/h, il apparaît lors de l'activation pendant 3 s sur le combiné d'instruments un message indiquant que le système n'est disponible qu'à partir de 70 km/h.
Le système TLC n'émet une alerte que s'il est activé et disponible.
L'alerte consiste à faire vibrer le volant de direction de façon perceptible par le conducteur.

Index |
Explication |
Index |
Explication |
1 |
Alerte de sortie de voie activée |
2 |
Alerte de sortie de voie opérationnel et prêt à émettre une alerte |
Pour être opérationnel, le système TLC doit avoir été calibré. Le calibrage s'effectue en démarrant un algorithme interne.
Calibrage
Après remplacement de la caméra ou du pare-brise, un recalibrage du système s'impose car la position de la caméra et donc du capteur peut avoir changé. Après remplacement du boîtier électronique, le système n'a pas à être recalibré. Les données de calibrage mémorisées dans la caméra sont dans pareil cas transmises au nouveau boîtier électronique qui les mémorise.
La fonction SAV <Calibrage alerte de sortie de voie> permet de calibrer la caméra ou d'interroger l'état de calibrage. Le calibrage s'effectue en deux étapes :
Au cas où le calibrage échoue, deux enregistrements ont lieu dans la mémoire de défauts du boîtier électronique TLC :
Au terme d'un calibrage réussi, le numéro de châssis du véhicule est mémorisé dans la caméra. Pour que le système puisse être activé, le numéro de châssis mémorisé dans la caméra, dans le boîtier électronique doivent correspondre au numéro de châssis du véhicule.