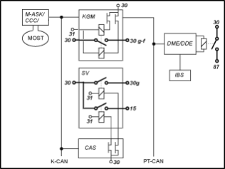
Ο έλεγχος ακροδεκτών κατανέμεται σε διάφορες μονάδες ελέγχου. Το παρακάτω διάγραμμα δίνει μια επισκόπηση σχετικά με τις μονάδες ελέγχου και της σύνδεσής τους στο ηλεκτρικό κύκλωμα του αυτοκινήτου.

KGM |
Μονάδα Πύλης Αμαξώματος |
SV |
Διανομέας ρεύματος πίσω |
CAS |
Σύστημα Πρόσβασης Αυτοκινήτου |
M-ASK |
Έλεγχος Πολλαπλού Ηχοσυστήματος |
CCC |
Car Communication Computer |
DME |
Ψηφιακά Ηλεκτρονικά Κινητήρα |
DDE |
Ψηφιακά Ηλεκτρονικά Diesel |
IBS |
Έξυπνος Αισθητήρας Μπαταρίας |
K-CAN SYSTEM |
Σύστημα διαύλου για τον εξοπλισμό αμαξώματος |
MOST |
Σύστημα διαύλου στην περιοχή του Ήχου και της Επικοινωνίας |
PT-CAN |
Σύστημα διαύλου για τον εξοπλισμό μετάδοσης και αναρτήσεων |
Υπάρχουν οι παρακάτω ακροδέκτες Kl.:
Ακροδέκτης 30:
Ο ακροδέκτης Kl. 30 οδηγείται από τον πόλο της μπαταρίας μέσω του ακροδέκτη ασφαλείας μπαταρίας στον πίσω και τον εμπρός διανομέα ρεύματος. Μόλις η μπαταρία συνδεθεί στους πόλους, τροφοδοτεί τον ακροδέκτη Kl. 30 με τάση. Ο ακροδέκτης Kl. 30 υπάρχει σε περίπου 42 ασφάλειες του διανομέα ρεύματος.
Οι μονάδες ελέγχου οι οποίες τροφοδοτούνται από τον ακροδέκτη Kl. 30 είναι:
AHM |
Μονάδα Ρυμουλκούμενου |
CAS |
Σύστημα Πρόσβασης Αυτοκινήτου |
DME |
Ψηφιακά Ηλεκτρονικά Κινητήρα |
DDE |
Ψηφιακά Ηλεκτρονικά Diesel |
DWA |
Aντικλεπτικό σύστημα συναγερμού |
EDC-K |
Έλεγχος Αναρτήσεων |
KBM |
Βασική Μονάδα Αμαξώματος (έως έτος παραγωγής 09/2006) |
KGM |
Μονάδα Πύλης Αμαξώματος |
LM |
Μονάδα φώτων |
SMBF |
Μονάδα Καθίσματος Συνοδηγού |
SMFA |
Μονάδα Καθίσματος Οδηγού |
SZL |
Κέντρο διακοπτών κολόνας τιμονιού (Last) |
Ακροδέκτης Kl. 30g:
Ο ακροδέκτης Kl. 30g ελέγχεται από το CAS. Κατά την αφύπνιση της σύνδεσης του αυτοκινήτου μέσω ενός χειρισμού από τον χρήστη ενεργοποιείται ο ακροδέκτης Kl. 30g. Ο ακροδέκτης Kl. 30g απενεργοποιείται αυτόματα μετά από έναν κωδικοποιήσιμο χρόνο καθυστέρησης (π.χ. 30 λεπτά). Ο χρόνος καθυστέρησης ξεκινά με μόλις γίνει ακροδέκτης Kl. R off. Όπως με τον ακροδέκτη Kl. 15 μέσω ενός διακόπτη ημιαγωγού ελέγχεται στο CAS ένα ρελέ στον πίσω διανομέα ρεύματος. Τα ρελέ του ακροδέκτη Kl. 30g μεταδίδουν την τάση μπαταρία σε περίπου 26 ασφάλειες στον πίσω διανομέα ρεύματος.
Οι μονάδες ελέγχου οι οποίες τροφοδοτούνται από τον ακροδέκτη Kl. 30g είναι:
ACC |
Ενεργή ρύθμιση σταθερής ταχύτητας |
AL |
Ενεργό Σύστημα Διεύθυνσης |
ALBBF |
Ενεργό Πλάτος Πλάτης Συνοδηγού |
ALBFA |
Ενεργό Πλάτος Πλάτης Οδηγού |
AMP |
Ενισχυτής |
ARS |
Dynamic Drive |
CID |
Κεντρική Οθόνη Πληροφοριών |
CON |
Κεντρικό Χειριστήριο |
CVM |
Μονάδα Οροφής Cabrio |
DAB |
Ψηφιακό ρολόι |
DSC |
Δυναμικός Έλεγχος Ευστάθειας |
EGS |
Μονάδα ελέγχου κιβωτίου ταχυτήτων |
EHC |
Έλεγχος Στάθμης Ύψους |
EHB |
Ηλεκτροϋδραυλικό φρένο (από έτος παραγωγής 03/2007) |
EKP |
Ρυθμιζόμενη αντλία καυσίμου |
GWS |
Διακόπτης επιλογέα (από έτος παραγωγής 03/2007) |
HKL |
Ανύψωση καπό χώρου αποσκευών |
HUD |
Head-Up Display |
IBOC |
Ψηφιακός δέκτης ΗΠΑ |
IHKA |
Ολοκληρωμένος Αυτοματισμός Θέρμανσης Κλιματισμού |
KHI |
Θύρα Σύνδεσης Ακουστικών |
LDM |
Διαχείριση διαμήκους δυναμικής (από έτος παραγωγής 03/2007) |
LWS |
Αισθητήρας γωνίας στροφής τιμονιού |
NVE |
Ηλεκτρονικά Νυχτερινής Όρασης |
PDC |
Έλεγχος Απόστασης Παρκαρίσματος |
RDC |
Έλεγχος Πίεσης Ελαστικών |
RLS |
Αισθητήρας Βροχής Φώτων πορείας |
SDARS |
Δορυφορικός δέκτης |
SHD |
Συρόμενη ανοιγόμενη οροφή |
SHZH |
Ανεξάρτητη πρόσθετη θέρμανση |
SMG |
Σειριακό Χειροκίνητο Κιβώτιο ταχυτήτων |
SZM |
Κέντρο διακοπτών κεντρικής κονσόλας |
TCU |
Μονάδα Ελέγχου Τηλεματικής |
TLC |
Προειδοποίηση εγκατάλειψης λωρίδας (από έτος παραγωγής 03/2007) |
ULF-SBX |
Κουτί σύνδεσης |
VM |
Μονάδα βίντεο |
VTG |
Κιβώτιο μετάδοσης |
Ακροδέκτης Kl. 30g-f:
Ο ακροδέκτης Kl. 30g-f είναι ένας ακροδέκτης Kl. 30, ο οποίος απενεργοποιείται μόνο σε περίπτωση αναγνώρισης σφαλμάτων.
Από έτος παραγωγής 09/2005 δεν υπάρχει πλέον η Μικρο Μονάδα Ισχύος ως αυτόνομη μονάδα ελέγχου. Το KGM ελέγχει τον ακροδέκτη Kl. 30g-f μέσω ενός δισταθούς ρελέ, το οποίο είναι συγκολλημένο στο τυπωμένο κύκλωμα της μονάδας ελέγχου. Το δισταθές ρελέ μπορεί να ανοίξει ή να κλείσει. Κατά κανόνα το δισταθές ρελέ είναι πάντα ενεργοποιημένο. Το δισταθές ρελέ έχει δύο τυλίγματα ρελέ και διατηρεί πάντα την τελευταία του κατάσταση (ενεργοποιημένο ή απενεργοποιημένο).
Σε περίπτωση βλάβης, πριν το KGM διακόψει τελικά τον ακροδέκτη Kl. 30g-f, πραγματοποιείται ένας μηδενισμός για 10 δευτερόλεπτα. Επιπλέον αίρονται ενδεχόμενες εσφαλμένες λειτουργίες της προβληματικής μονάδας ελέγχου. Αν το σφάλμα παραμένει 5 λεπτά μετά τον μηδενισμό, απενεργοποιείται ο ακροδέκτης Kl. 30g-f.
Υπάρχουν οι παρακάτω τρεις περιπτώσεις σφαλμάτων:
Σε όλες τις περιπτώσεις του μηδενισμού και της απενεργοποίησης γίνεται καταχώριση μιας βλάβης στην KGM. Ο μηδενισμός ή η απενεργοποίηση του ακροδέκτη Kl. 30g-f είναι ανεξάρτητη από την αιτία του αναγνωρισμένου σφάλματος. Ο μηδενισμός και η απενεργοποίηση είναι επίσης μόνο μια προσπάθεια, να διορθωθεί το σφάλμα στο αυτοκίνητο και να εμποδίσει μια ακινητοποίηση. Ο μηδενισμός ή η απενεργοποίηση του ακροδέκτη Kl. 30g-f δεν σημαίνει κατά ανάγκη, ότι υπήρχε μια βλάβη ενός καταναλωτή του ακροδέκτη Kl. 30g-f.
Η προϋπόθεση ενεργοποίησης του ακροδέκτη Kl. 30g-f είναι η ενεργοποίηση του ακροδέκτη Kl. R. Για το λόγο αυτό με ακροδέκτη Kl. R ή ακροδέκτη Kl. 15 είναι πάντα ενεργοποιημένος ο ακροδέκτης Kl. 30g-f.
Οι μονάδες ελέγχου οι οποίες τροφοδοτούνται από τον ακροδέκτη Kl. 30g-f είναι:
CA |
Άνετη Πρόσβαση |
CDC |
CD-Changer |
Ταμπλό οργάνων |
Ταμπλό οργάνων |
M-ASK |
Έλεγχος Πολλαπλού Ηχοσυστήματος |
CCC |
Car Communication Computer |
CNAV |
Σύστημα Πλοήγησης Κίνα |
JNAV |
Σύστημα πλοήγησης, Ιαπωνία |
KBM |
Βασική Μονάδα Αμαξώματος (από έτος παραγωγής 03/2007) |
KNAV |
Σύστημα Πλοήγησης Κορέα |
SZL |
Κέντρο διακοπτών κολόνας τιμονιού (Ηλεκτρονικά) |
TCU |
Μονάδα Ελέγχου Τηλεματικής |
ULF |
Γενικής Χρήσης Συσκευή Φόρτισης και Ανοικτής Ακρόασης |
Ακροδέκτης Kl. 15:
Ο έλεγχος του ακροδέκτη Kl. 15 γίνεται μέσω του CAS ανάλογα με τον χειρισμό του πλήκτρου Start-/Stopp (με τοποθετημένο το κλειδί στην υποδοχή κλειδιού).
Η ενεργοποίηση του ακροδέκτη Kl. 15 γίνεται στο CAS μέσω διακόπτη ημιαγωγού. Μέσω της εξόδου ενός διακόπτη ημιαγωγού ελέγχεται ένα ρελέ στον διανομέα ρεύματος. Το ρελέ συνδέει την τάση της μπαταρίας σε περίπου 4 ασφάλειες στον πίσω διανομέα ρεύματος. Οι καταναλωτές του ακροδέκτη Kl. 15 τροφοδοτούνται προφανώς από εδώ.
Οι μονάδες ελέγχου οι οποίες τροφοδοτούνται από τον ακροδέκτη Kl. 15 είναι:
FLA |
Υποβοήθηση φώτων πορείας |
Ορισμένες μονάδες ελέγχου έχουν για λόγους ασφαλείας απευθείας από το CAS μια γραμμή ακροδέκτη Kl. 15, όπως π.χ. η LM (Μονάδα Φώτων) ή η CVM (Μονάδα Οροφής Cabrio).
Ακροδέκτης Kl. 87:
Η DME/DDE ελέγχει τον ακροδέκτη Kl 87 μέσω ενός ρελέ στο Κουτί ηλεκτρονικών ή στην ενσωματωμένη μονάδα τροφοδοσίας. Ο ακροδέκτης Kl. 87 ενεργοποιείται, μόλις ενεργοποιηθεί ο ακροδέκτης Kl. 15. Μετά την απενεργοποίηση του ακροδέκτη Kl. 15 ο ακροδέκτης Kl. 87 απενεργοποιείται από την DME/DDE με κάποια καθυστέρηση.
Οι μονάδες ελέγχου οι οποίες τροφοδοτούνται από τον ακροδέκτη Kl. 87 είναι:
VTC |
Valvetronic |
Ακροδέκτης Kl. R:
Ο ακροδέκτης Kl. R δεν είναι διαθέσιμος ως ακροδέκτης Hardware. Μια μονάδα τροφοδοτείται απευθείας από το CAS μέσω του ακροδέκτη Kl. R:
ACSM |
Μονάδα Ασφαλείας Σύγκρουσης |