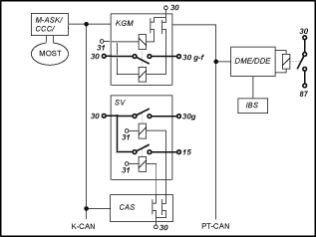
Il comando dei morsetti è suddiviso in diverse centraline. Il seguente schema a blocchi fornisce una panoramica delle centraline che partecipano e l'integrazione nella rete di bordo.

KGM |
Modulo gateway carrozzeria |
SV |
Distributore di corrente posteriore |
CAS |
Car Access System |
M-ASK |
Multi-Controller sistema audio |
CCC |
Car Communication Computer |
DME |
Elettronica digitale del motore |
DDE |
Elettronica digitale del diesel |
IBS |
Sensore intelligente batteria |
Sistema K-CAN |
Sistema bus per volumi di carrozzeria |
MOST |
Sistema bus nel settore audio e comunicazione |
PT-CAN |
Sistema bus trazione e regolazione assetto |
Sono presenti i seguenti morsetti:
Morsetto 30:
il morsetto 30 è alimentato dal polo della batteria tramite il morsetto di sicurezza della batteria sul distributore di corrente anteriore e posteriore. Non appena si collega la batteria ai poli, il morsetto 30 alimenta tensione. La tensione del morsetto 30 è applicata a circa 42 fusibili dei distributori di corrente.
Centraline alimentate dal morsetto 30:
AHM |
Modulo rimorchio |
CAS |
Car Access System |
DME |
Elettronica digitale del motore |
DDE |
Elettronica digitale del diesel |
DWA |
Impianto antifurto |
EDC-K |
Controllo ammortizzatori |
KBM |
Modulo di base carrozzeria (fino ai modelli anno 09/2006) |
KGM |
Modulo gateway carrozzeria |
LM |
Modulo luci |
SMBF |
Modulo sedile lato passeggero |
SMFA |
Modulo sedile lato guidatore |
SZL |
Centro di comando piantone dello sterzo (carico) |
Morsetto 30g:
Il morsetto 30g è controllato dal CAS. Nell'attivare il complesso dei collegamenti della vettura con un comando dell'utente il morsetto 30g si inserisce. Il morsetto 30g si disinserisce automaticamente dopo una fase di disattivazione codificabile (ad es. 30 minuti). La fase di disattivazione inizia con il disinserimento del morsetto R. Come nel morsetto 15, nel distributore di corrente posteriore il CAS attiva un relè tramite un interruttore a semiconduttore. Il relè del morsetto 30g alimenta la tensione della batteria a circa 26 fusibili nel distributore di corrente posteriore.
Centraline alimentate dal morsetto 30g:
ACC |
Regolazione della velocità attiva |
AL |
Sterzo attivo |
ALBBF |
Larghezza schienale passeggero attiva |
ALBFA |
Larghezza schienale guidatore attiva |
AMP |
Amplificatore |
ARS |
Dynamic Drive |
CID |
Central Information Display |
CON |
Controller |
CVM |
Modulo capote Cabrio |
DAB |
Sintonizzatore digitale |
DSC |
Controllo Dinamico di Stabilità |
EGS |
Gestione del cambio |
EHC |
Controllo livello altezza |
EHB |
Freni elettroidraulici (a partire dai modelli 03/2007) |
EKP |
Pompa del carburante con regolazione |
GWS |
Selettore marce (a partire dai modelli 03/2007) |
HKL |
Dispositivo di sollevamento del cofano posteriore |
HUD |
Head Up Display |
IBOC |
Sintonizzatore digitale US |
IHKA |
Riscaldamento e climatizzazione automatici integrati |
KHI |
Interfaccia cuffie |
LDM |
Gestione della dinamica longitudinale (a partire dai modelli 03/2007) |
LWS |
Sensore dell'angolo di sterzata |
NVE |
Elettronica night vision |
PDC |
Park Distance Control |
RDC |
Controllo pressione dei pneumatici |
RLS |
Sensore pioggia/crepuscolare |
SDARS |
Sintonizzatore satellitare |
SHD |
Tetto scorrevole-sollevabile |
SHZH |
Riscaldatore supplementare a vettura ferma |
SMG |
Cambio manuale sequenziale |
SZM |
Unità di comando della console centrale |
TCU |
Telematic Control Unit |
TLC |
Avvertimento fuoricorsia (a partire dai modelli 03/2007) |
ULF-SBX |
Box |
VM |
Modulo Video |
VTG |
Ripartitore di coppia |
Morsetto 30g-f:
Il morsetto 30g-f è un morsetto 30 che si disinserisce solo in caso di riconoscimento di difetti.
Dall'anno modello 09/2005 viene eliminato il micromodulo di alimentazione come centralina autonoma. Il KGM gestisce il morsetto 30g-f mediante un relè bistabile, che è saldato sul circuito stampato della centralina. Il relè bistabile può essere inserito o disinserito. Normalmente il relè bistabile è sempre inserito. Il relè bistabile dispone di due bobine e si blocca sempre nell'ultimo stato attivato (inserimento o disinserimento).
In caso di guasto, prima che il KGM disinserisca definitivamente il morsetto 30g-f, viene eseguito un reset per 10 secondi. In questo modo vengono eliminati eventuali difetti di funzionamento della centralina guasta. Se dopo 5 minuti dal reset il difetto persiste, il morsetto 30g-f viene disinserito.
Possono verificarsi i seguenti tre casi di difetto:
In tutti i casi di reset e di disattivazione viene registrato un difetto nel KGM. Il reset o il disinserimento del morsetto 30g-f non dipende dalla causa del difetto riconosciuto. Il reset e il disinserimento è quindi solo un tentativo per eliminare il difetto nella vettura e per evitare un bloccaggio. Il reset o il disinserimento del morsetto 30g-f non significa necessariamente che un'utenza del morsetto 30g-f è difettosa.
La condizione per l'inserimento del morsetto 30g-f è l'inserimento del morsetto R. Per questo motivo, insieme al morsetto R o 15 è sempre inserito il morsetto 30g-f.
Centraline alimentate dal morsetto 30g-f:
CA |
Comfort Access |
CDC |
Cambia-CD |
Strumentazione |
Strumentazione |
M-ASK |
Multi-Controller sistema audio |
CCC |
Car Communication Computer |
CNAV |
Sistema di navigazione Cina |
JNAV |
Sistema di navigazione Giappone |
KBM |
Modulo di base carrozzeria (a partire dai modelli 03/2007) |
KNAV |
Sistema di navigazione Corea |
SZL |
Centro di comando piantone dello sterzo (Elettronica) |
TCU |
Telematic Control Unit |
ULF |
Dispositivo universale di carica e vivavoce |
Morsetto 15:
Il morsetto 15 è comandato dal CAS in base all'azionamento del tasto Start/Stop (con chiave innestata nell'apposito alloggiamento).
Il dispositivo cambio marce del morsetto 15 avviene nel CAS tramite interruttori a semiconduttore. Attraverso l'uscita di un interruttore a semiconduttore si attiva un relè nel distributore di corrente. Il relè alimenta la tensione della batteria a circa 4 fusibili nel distributore di corrente posteriore. Le utenze del morsetto 15 sono sostanzialmente alimentate da esso.
Centralina alimentata dal morsetto 15:
FLA |
Assistente abbaglianti |
Per motivi di sicurezza, alcune centraline hanno anche dal CAS un cavo del morsetto 15, quali ad es.LM (modulo luci) o CVM (modulo capote Cabrio).
Morsetto 87:
La DME/DDE gestisce il morsetto 87 mediante un relè nel vano elettronica o il modulo di alimentazione integrato. Il morsetto 87 si inserisce, non appena si attiva il morsetto 15. Al disinserimento del morsetto 15 il morsetto 87 viene a sua volta disattivato con un leggero ritardo dalla DME/DDE.
Centralina alimentata dal morsetto 87:
VTC |
Valvetronic |
Morsetto R:
il morsetto R non è disponibile come morsetto hardware. Una centralina viene direttamente alimentata dalla CAS tramite il morsetto R:
ACSM |
Modulo di sicurezza in caso di crash |