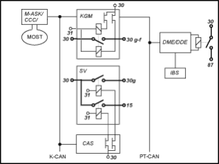
El control de bornes está distribuido entre diferentes unidades de mando. El esquema de bloques incluido a continuación ofrece una vista general de las unidades de mando implicadas y de su integración en la red de a bordo.

KGM |
Módulo de carrocería y gateway |
SV |
Distribuidor de corriente trasero |
CAS |
Car Access System |
M-ASK |
Controlador del sistema multiaudio |
CCC |
Car Communication Computer |
DME |
Electrónica digital del motor |
DDE |
Electrónica digital diesel |
IBS |
Sensor inteligente de la batería |
SISTEMA K-CAN |
Sistema de bus para la carrocería |
MOST |
Sistema de bus del sector de audio y comunicación |
PT-CAN |
Sistema de bus para la propulsión y el chasis |
Existen los bornes siguientes:
Borne 30:
El polo de la batería lleva el borne 30 a través del borne de seguridad de la batería hasta el distribuidor de corriente trasero y delantero. Cuando la batería está conectada a los polos, el borne 30 transmite la tensión. El borne 30 está en contacto con aprox. 42 fusibles del distribuidor de corriente.
Unidades de mando que reciben corriente del borne 30:
AHM |
Módulo para remolque |
CAS |
Car Access System |
DME |
Electrónica digital del motor |
DDE |
Electrónica digital diesel |
DWA |
Instalación antirrobo |
EDC-K |
Control de los amortiguadores |
KBM |
Módulo básico de carrocería, hasta el 09/2006 (año de modelo) |
KGM |
Módulo de carrocería y gateway |
LM |
Módulo de luces |
SMBF |
Módulo de asiento del acompañante |
SMFA |
Módulo de asiento del conductor |
SZL |
Centro de mandos de la columna de dirección (Last) |
Borne 30g:
El borne 30g se controla desde el CAS. Al activar la interconexión del vehículo mediante una operación del usuario se conecta el borne 30g. El borne 30g se desconecta de forma automática tras un tiempo de espera que puede codificarse (p. ej. 30 minutos). El tiempo de espera comienza con la desconexión del borne R. Del mismo modo que en el borne 15, se activa un relé en el distribuidor trasero de corriente desde el CAS a través de un interruptor semiconductor. El relé del borne 30g conecta la tensión de batería a aprox. 26 fusibles del distribuidor de corriente trasero.
Unidades de mando que reciben corriente del borne 30g:
ACC |
Regulación de velocidad activa |
AL |
Dirección activa |
ALBBF |
Anchura del respaldo activo del acompañante |
ALBFA |
Anchura del respaldo activo del conductor |
AMP |
Amplificador |
ARS |
Tracción dinámica |
CID |
Central Information Display |
CON |
Controlador |
CVM |
Módulo de la capota Cabrio |
DAB |
Sintonizador digital |
DSC |
Control dinámico de la estabilidad |
EGS |
Mando del cambio |
EHC |
Control de nivel de altura |
EHB |
Freno electrohidráulico, a partir del modelo 03/2007 |
EKP |
Bomba de combustible regulada |
GWS |
Selector de marcha, a partir del modelo 03/2007 |
HKL |
Levantador de la tapa trasera |
HUD |
Display Head-Up |
IBOC |
Sintonizador digital para EE.UU. |
IHKA |
Dispositivo automático integrado de climatización y calefacción integrado |
KHI |
Interfaz para auriculares |
LDM |
Gestión de la dinámica longitudinal, a partir del modelo 03/2007 |
LWS |
Sensor del ángulo de la dirección |
NVE |
Sistema electrónico Night-Vision |
PDC |
Control de distancia de aparcamiento |
RDC |
Control de la presión de inflado de los neumáticos |
RLS |
Sensor de lluvia y luminosidad |
SDARS |
Sintonizador por satélite |
SHD |
techo corredizo/deflector |
SHZH |
Calentador adicional independiente |
SMG |
Caja de cambio manual secuencial |
SZM |
Central de conmutación en la consola central |
TCU |
Telematic Control Unit, |
TLC |
Aviso de abandono de la pista, a partir del modelo 03/2007) |
ULF-SBX |
Caja de interfaz |
VM |
Módulo de vídeo |
VTG |
Engranaje de distribución |
Borne 30g-f:
El borne 30g-f es un borne 30, que solo se desconecta cuando se detecta algún error.
A partir del modelo 09/2005 se elimina el micromódulo de potencia como unidad de mando independiente. El KGM controla el borne 30g-f mediante un relé biestable que está soldado a la platina de la unidad de mando. El relé biestable puede conectarse o desconectarse. Por lo general, el relé biestable está siempre conectado. Este relé tiene dos bobinas y permanece siempre en el último estado activado (conectado o desconectado).
En caso de error, antes de que el KGM desconecte de forma definitiva el borne 30g-f, se realiza un reinicio durante 10 segundos. De este modo se eliminan eventuales fallos de funcionamiento de la unidad de mando averiada. Si 5 minutos después del reinicio el fallo continúa, se desconecta el borne 30g-f.
Existen los tres casos de error siguientes:
En todos los casos de reinicio y de desconexión se registra un error en el KGM. Ni el reinicio ni la desconexión del borne 30g-f dependen de la causa del error detectado. El reinicio y la desconexión son solo un intento de eliminar el error del vehículo para evitar que permanezca de forma constante. Ni el reinicio ni la desconexión del borne 30g-f significan obligatoriamente que se haya producido un error de un consumidor del borne 30g-f.
La condición de conexión del borne 30g-f es la conexión del borne R. Por eso, en el borne R o en el borne 15, el borne 30g-f está siempre conectado.
Unidades de mando que reciben corriente del borne 30g-f:
CA |
Acceso de confort |
CDC |
Cambiador de CD |
Cuadro de instrumentos |
Cuadro de instrumentos |
M-ASK |
Controlador del sistema multiaudio |
CCC |
Car Communication Computer |
CNAV |
Sistema de navegación para China |
JNAV |
Sistema de Navegación Japón |
KBM |
Módulo básico de carrocería, a partir del modelo 03/2007 |
KNAV |
Sistema de navegación para Corea |
SZL |
Centro de mandos de la columna de dirección (sistema electrónico) |
TCU |
Telematic Control Unit, |
ULF |
Dispositivo universal de carga y habla con manos libres |
Borne 15:
El control del borne 15 se realiza a través del CAS dependiendo del accionamiento de la tecla de inicio/parada (con la llave introducida en su ranura).
La conexión del borne 15 se produce en el CAS mediante un interruptor semiconductor. A través de la salida de un interruptor semiconductor se acciona un relé en el distribuidor de corriente. El relé conecta la tensión de la batería a aprox. 4 fusibles del distribuidor de corriente trasero. Los consumidores del borne 15 se suministran básicamente de este modo.
Unidad de mando que recibe corriente del borne 15:
FLA |
Asistente de la luz de carretera |
Algunas unidades de mando tienen también por motivos de seguridad directamente del CAS un cable del borne 15, como por ejemplo el LM (módulo de luces) o el CVM (módulo de capota para vehículos Cabrio).
Borne 87:
La DME/DDE controla el borne 87 mediante un relé de la caja de componentes electrónicos o del módulo de alimentación integrado. El borne 87 se conecta tan pronto lo hace el borne 15. Tras la desconexión del borne 15, la DME/DDE desconecta el borne 87 con algo de retardo.
Unidad de mando que recibe corriente del borne 87:
VTC |
Valvetronic |
Borne R:
El borne R no existe como borne de hardware. Una unidad de mando recibe corriente directamente del CAS a través del borne R:
ACSM |
Modulo de seguridad anticolisión |