Standart olarak E70'e elektrikli dış ayna takılmıştır. Dış ayna merkezi olarak araç kapısındaki ayna ayar şalteri üzerinden ayarlanır. Elektrikli dış aynalar iki donanım özelliğinde (düşük ve yüksek) sunulur.
Elektrikli dış ayna için aşağıdaki yapı elemanları tanımlanır:
Elektrikli dış ayna araç kapısındaki dış ayna ayar şalteri üzerinden ayarlanır. Donanım özelliği ”Düşük”te ayna ayarlama düğmesi doğrudan elektrikli dış aynanın motorlarını kumanda eder. Donanım özelliği ”Yüksek”te kumanda sinyalleri LIN-Bus üzerinden ayak bölümü modülüne (FRM) ve elektrikli dış aynaya aktarılır.
Dış sıcaklık sezicisi ortam sıcaklığını algılar. Dış sıcaklık sezicisi bu bilgiyi doğrudan gösterge paneline gönderir.
Gösterge paneli, dış sıcaklık sezicisinin bilgisini düzenler. 3 °C'den daha düşük bir ortam sıcaklığında gösterge paneli K-CAN üzerinden ilgili kontrol ünitesine bir mesaj gönderir. Donanım özelliği ”Düşük”te irtibat kutusu elektroniğine (JBE). JBE bunun üzerine ayna ısıtmasını elektrikli kumanda eder. Donanım özelliği ”Yüksek”te ayak bölümü modülüne (FRM). FRM bunu LIN-Bus üzerinde elektrikli dış aynaya bildirir.
FRM, ayna ayar şalterinin aydınlatmasını üstlenir. Donanım özelliği ”Yüksek”te FRM, LIN-Bus üzerinden dış ayna ayar şalteri ve elektrikli dış ayna ile bağlıdır.
JBE, elektrikli dış ayna ve dış ayna ayar şalterinin gerilim beslemesinden sorumludur. Donanım özelliği ”Düşük”te JBE, ayna ısıtmasını elektrikli kumanda eder. Dış sıcaklığa bağlı olarak JBE, ayna ısıtmasını ısıtmak için bir sinyal alır. JBE, sinyali K-CAN üzerinden alır.
Ayna camını yatay ve düşey yönlerde birer motor ayarlar. Motorlarda bir pozisyon potansiyometresi bulunur. Potansiyometre, motorların pozisyonunu algılar ve bunları geri iletir.
Dış ayna bir ayna ayağı ve ayna kafasından oluşur. Ayna ayağına dış aynanın katlanıp kapatılması motoru takılıdır. Katlama ve açmaya motor dönüş yönü değiştirilerek ulaşılır.

Grafik E70'i gösteriyor
İndeks |
Açıklama |
İndeks |
Açıklama |
|---|---|---|---|
1 |
Dış ayna ayar şalteri |
2 |
Yön seçimi için sürgülü şalter |
3 |
Dış aynanın katlanıp kapatılması tuşu |
|
|

Blok devre planı E70, donanım özelliği ”Low” (düşük)
İndeks |
Açıklama |
İndeks |
Açıklama |
|---|---|---|---|
1 |
Dış sıcaklık sezicisi |
2 |
Gösterge paneli |
3 |
Ayak bölümü modülü (FRM) |
4 |
İrtibat kutusu elektroniği (JBE) |
5 |
Ön yolcu tarafı dış aynası |
6 |
Dış ayna ayar şalteri |
7 |
Sürücü kapısı dış aynası |
|
|

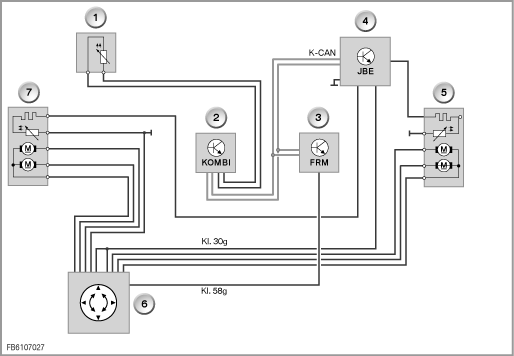
Blok devre planı E70, donanım özelliği ”High” (yüksek)
İndeks |
Açıklama |
İndeks |
Açıklama |
|---|---|---|---|
1 |
Dış sıcaklık sezicisi |
2 |
Gösterge paneli |
3 |
Ayak bölümü modülü (FRM) |
4 |
Ön yolcu tarafı dış aynası |
5 |
Dış ayna katlama tuşu dış ayna ayar şalteri |
6 |
Sürücü kapısı dış aynası |
Elektrikli dış ayna için aşağıdaki sistem fonksiyonları tanımlanmıştır:
Elektrikli dış aynanın ayarlanması Terminal R AÇIK'dan itibaren mümkündür. Elektrikli dış aynalar, ayna ayar şalterindeki tuş takımı üzerinden yatay ve dikey yönde ayarlanabilir. Bir kaydırmalı şalter sürücü ve yolcu tarafı arasında geçişi sağlar. Yatay ve düşey ayarlama sadece birbiri ardına yapılabilir. Katlanmış dış aynalarda bir ayarlama mümkün değildir. Motorları ve mekaniği korumak için ayarlama süresi azami 10 saniye ile sınırlanmıştır. Azami ayarlama süresine ulaşıldığında dış ayna 10 saniye süreyle kumanda edilemez.
Dış aynalar, araç genişliğinin azaltılması için yan cama katlanabilir. Dış aynanın katlanması Terminal R AÇIK dan itibaren mümkündür. Dış aynanın katlanması, sürücü kapısındaki dış aynanın katlanıp kapatılması tuşuna basılarak gerçekleşir. Dış ayna katlanması veya açılması tuşa yeniden basarak tersine işler. Açma ve katlanma işleminin tekrarlanmasını önlemek için bir tekrarlama blokajı entegre edilmiştir.
Kaldırım taşı otomatiği sadece ”sürücü aynası hafızası” özel donanımı ile edinilebilir. Kaldırım taşını daha iyi görmeyi mümkün kılmak için yolcu tarafındaki dış aynanın ayna camı, geri sürüşte aşağıya doğru katlanır. Bu fonksiyon sadece aşağıdaki şartlarda uygulanabilir:
Tahriklerin aşırı yüklenmesini korumak için Motor bir blokaj tanımı üzerinden çalışır. Eğer tahrik bloke ediliyorsa, motordaki akım artar. İlgili kontrol ünitesi, normal işletmedeki hareket akımını bloke olmuş tahrikteki akım ile karşılaştırır. Bir fark olduğunda bloke olma belirlenir. Motor daha fazla kumanda edilmez.
Yazım hatası, yanlışlıklar ve teknik değişiklikler saklıdır.